Основные принципы работы и технические решения систем водоснабжения тепловых электростанций
Содержание
- Значение систем водоснабжения
- Роль систем водоснабжения на тепловых электростанциях
- Принцип работы систем водоснабжения
- Основные компоненты систем водоснабжения
- Требования к системам водоснабжения на тепловых электростанциях
- Преимущества использования современных систем водоснабжения
- Проблемы и решения в области водоснабжения на тепловых электростанциях
- Перспективы развития систем водоснабжения на тепловых электростанциях
- Вопрос-ответ:
- Какие системы водоснабжения используются на тепловых электростанциях?
- Как работает система открытого охлаждения на тепловых электростанциях?
- Как работает система закрытого охлаждения на тепловых электростанциях?
- Как работает система водоснабжения на тепловых электростанциях?
- Какие материалы используются для строительства систем водоснабжения на тепловых электростанциях?
- Каким образом гарантируется надежность систем водоснабжения тепловых электростанций?
- Какие основные проблемы могут возникать в системах водоснабжения тепловых электростанций?
- Как происходит подбор системы водоснабжения для тепловой электростанции?
- Какие функции выполняет система водоснабжения на тепловых электростанциях?
- Какие основные компоненты входят в систему водоснабжения на тепловых электростанциях?
- Видео:
Системы водоснабжения тепловых электростанций являются неотъемлемой частью их инфраструктуры. Они обеспечивают надежное и эффективное водоснабжение для снабжения электростанций водой, необходимой для процессов охлаждения, технических нужд и коммунальных нужд. Система водоснабжения состоит из различных компонентов и подсистем, каждая из которых выполняет свою роль в обеспечении нормального функционирования электростанции.
Одним из основных компонентов системы водоснабжения является водозаборная система. Она предназначена для сбора воды из рек, озер, водохранилищ или скважин. Вода после прохождения процедуры очистки и подготовки подается в различные системы электростанции. Важно отметить, что водозаборная система должна быть устойчивой и обеспечивать надежную подачу воды на электростанцию в любых погодных условиях и в различных режимах работы.
Транспортировка воды является еще одной важной составляющей системы водоснабжения тепловых электростанций. Для этого применяются различные методы транспортировки, включая насосные станции, трубопроводы, резервуары и специализированные устройства. Важно правильно рассчитать и организовать сеть транспорта воды, чтобы обеспечить непрерывность и стабильность ее поставки на все участки электростанции.
Система охлаждения играет важную роль в обеспечении эффективной работы тепловых электростанций. Она позволяет охладить паровые турбины и другое оборудование, которое работает на высоких температурах. Для охлаждения используется вода из системы водоснабжения. Система охлаждения должна быть устойчивой и надежной, чтобы предотвратить перегрев оборудования и обеспечить эффективность работы электростанции. Это достигается благодаря использованию различных методов охлаждения, таких как принудительное охлаждение, периодическое охлаждение и другие.
Значение систем водоснабжения
Системы водоснабжения играют ключевую роль в работе тепловых электростанций. Они обеспечивают надежное снабжение охладительной жидкостью, необходимой для контроля и поддержания оптимального теплового режима на станции.
Основное значение систем водоснабжения заключается в регулировании температуры и предотвращении перегрева оборудования. Охлаждающая жидкость, циркулирующая по системе, поглощает излишнее тепло и отводит его во внешнюю среду. Это позволяет эффективно работать генераторам и другим устройствам станции, не допуская их перегрева и поломок.
Кроме того, системы водоснабжения обеспечивают подачу воды для процессов, связанных с парогенерацией и охлаждением пара. Благодаря этому, станции могут обеспечить продолжительную и стабильную работу, а также необходимые показатели эффективности и производительности.
Эффективность систем водоснабжения имеет прямую связь с энергоэффективностью и надежностью работы станций. Недостаточное водоснабжение или нестрогое соблюдение режимов работы системы может привести к снижению производства электроэнергии, повышению износа оборудования и ухудшению качества производимой энергии.
Таким образом, системы водоснабжения важны для обеспечения безопасной и эффективной работы тепловых электростанций. Внимание к их проектированию, установке и поддержке является неотъемлемой частью обеспечения надежности и производительности станций.
Роль систем водоснабжения на тепловых электростанциях
Обеспечение охлаждения
Одной из основных функций системы водоснабжения является охлаждение различных узлов и агрегатов на электростанции. Во время работы тепловой электростанции выделяется значительное количество тепла, которое необходимо отводить. Для этого используется вода, которая циркулирует по различным системам и охлаждает электрооборудование.
Поддержание рабочих условий
Системы водоснабжения также играют важную роль в поддержании оптимальных рабочих условий на тепловых электростанциях. Они обеспечивают поступление необходимого количества воды для работы парогенераторов и других агрегатов. Благодаря системам водоснабжения поддерживается постоянный уровень давления и температуры, что позволяет эффективно производить электроэнергию.
| Преимущества систем водоснабжения | Отличительные особенности |
|---|---|
| Обеспечение надежности работы электростанции | Высокая пропускная способность системы |
| Эффективное охлаждение электрооборудования | Регулируемая система подачи воды |
| Поддержание стабильных условий работы | Система контроля и регулирования |
Принцип работы систем водоснабжения
Системы водоснабжения тепловых электростанций играют важную роль в обеспечении эффективной работы станций и поддержании оптимальных температурных условий. Они предназначены для постоянного обеспечения станции водой, необходимой для охлаждения оборудования и подвода пара в турбины.
Главной задачей систем водоснабжения является подача достаточного количества воды в контур теплообмена и поддержание ее параметров в пределах допустимых значений. Для этого в состав систем входят различные элементы, такие как насосы, резервуары, трубопроводы и клапаны.
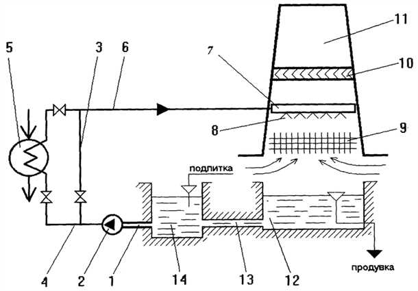
Контуры систем водоснабжения
В системах водоснабжения тепловых электростанций обычно присутствуют два основных контура: контур охлаждения и контур подачи пара в турбины.
Контур охлаждения отвечает за охлаждение оборудования станции, такого как генераторы и турбины, и предотвращает их перегрев. Для этого вода циркулирует по замкнутому контуру, охлаждая оборудование и затем возвращаясь для повторного использования. Главный элемент контура охлаждения — охладитель, который осуществляет теплообмен между водой и оборудованием.
Контур подачи пара отвечает за подачу пара в турбины для преобразования его энергии в механическую или электрическую энергию. Для этого вода нагревается в котле и превращается в пар, который затем поступает в турбины.
Особенности работы систем водоснабжения
Системы водоснабжения тепловых электростанций должны обеспечивать непрерывный и стабильный поток воды в контуры охлаждения и подачи пара. Для этого используются насосы, которые поддерживают необходимое давление в системе и обеспечивают перемещение воды по трубопроводам.
Возможны аварийные ситуации, такие как утечки воды или отказ насосов, поэтому системы водоснабжения обычно оснащены системами контроля и автоматизации. Они позволяют своевременно обнаруживать и исправлять возможные проблемы, чтобы минимизировать риски простоев и повреждений оборудования.
Важно отметить, что проектирование и эксплуатация систем водоснабжения требует соблюдения строгих норм и правил, а также постоянного контроля параметров воды и оборудования.
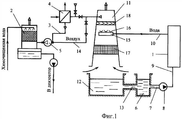
Основные компоненты систем водоснабжения
Системы водоснабжения тепловых электростанций включают в себя ряд основных компонентов, которые обеспечивают эффективную работу всей системы. Они играют ключевую роль в подаче, распределении и поддержании нужного давления воды.
Один из основных компонентов – насосы. Они используются для подачи воды из источников во внутреннюю систему электростанции. Насосы обладают специальной конструкцией, чтобы справляться с большими объемами воды и высокими давлениями.
Другим важным компонентом является водонагреватель. Он отвечает за нагрев воды до нужной температуры, которая требуется для использования в технологических процессах электростанции. Водонагреватели могут быть различных типов, например, теплообменники или парогенераторы.
Распределительная система также является неотъемлемой частью системы водоснабжения. Она состоит из сети труб и соединительных устройств, которые обеспечивают перекачку воды от насосов к нужным участкам на электростанции. Надежность и эффективность распределительной системы играют ключевую роль в обеспечении непрерывного водоснабжения.
Контрольно-измерительные приборы – это еще один важный компонент системы водоснабжения. Они используются для мониторинга и контроля основных параметров, таких как давление, температура и расход воды. Благодаря этим приборам можно диагностировать возможные проблемы и предотвратить аварийные ситуации.
Наконец, система управления представляет собой совокупность автоматизированных систем и программного обеспечения, которые контролируют и регулируют работу всей системы водоснабжения. Она обеспечивает координацию и синхронизацию работы компонентов, что позволяет достичь оптимальной производительности и эффективности системы.
Основные компоненты систем водоснабжения взаимодействуют друг с другом, чтобы обеспечить непрерывное и надежное водоснабжение на тепловых электростанциях. Это значительно важно для безопасной работы станции и передачи электрической энергии в электрическую сеть.
Требования к системам водоснабжения на тепловых электростанциях
Надежность и безопасность
Системы водоснабжения должны быть надежными и обеспечивать постоянную подачу необходимого количества воды для обеспечения процессов охлаждения электростанции. Они должны быть спроектированы и установлены с учетом возможности аварийных ситуаций и обеспечивать эффективное функционирование в случае таких ситуаций. Также следует обеспечить защиту от возможных аварийных ситуаций, таких как утечки воды или повреждение оборудования системы.
Эффективность и экономичность
Системы водоснабжения должны быть эффективными и экономичными в использовании ресурсов. Они должны обеспечивать эффективное распределение и использование воды, минимизируя потери и сохраняя ее качество на оптимальном уровне. Также следует использовать современные технологии и методы управления для увеличения эффективности системы.
Кроме того, системы водоснабжения должны быть экономически эффективными, то есть обеспечивать оптимальное соотношение стоимости инвестиций и затрат на эксплуатацию. Это включает выбор оптимальных компонентов системы, правильное их расположение и использование инновационных решений для снижения затрат.
В целом, требования к системам водоснабжения на тепловых электростанциях включают в себя надежность, безопасность, эффективность и экономичность. Правильное соответствие этим требованиям является ключевым для обеспечения успешной работы станции и оптимального использования ресурсов.
Преимущества использования современных систем водоснабжения
Современные системы водоснабжения для тепловых электростанций предлагают ряд значимых преимуществ:
1. Эффективность и надежность: Современные системы обеспечивают высокую эффективность водоснабжения, что позволяет электростанции функционировать без перебоев. Они оснащены передовыми технологиями, которые обеспечивают стабильное водоснабжение и предотвращают возможные сбои.
2. Экономичность: Использование современных систем водоснабжения позволяет значительно снизить затраты на эксплуатацию. Они эффективно используют водные ресурсы и обеспечивают рациональное распределение воды, что помогает сократить расходы на ее покупку и обработку.
3. Устойчивость и экологичность: Современные системы водоснабжения придают особое внимание сохранению природы и окружающей среды. Они оснащены системами очистки воды, которые обеспечивают высокую степень очистки и уменьшают негативное воздействие на окружающую среду.
4. Гибкость и масштабируемость: Современные системы водоснабжения разработаны с учетом возможности их масштабирования и гибкой настройки под потребности конкретной электростанции. Они могут быть легко модифицированы и дополнены в случае возрастания нагрузки или изменения условий эксплуатации.
5. Безопасность и низкая вероятность аварий: Современные системы водоснабжения оснащены надежными механизмами и автоматическими системами контроля, которые обеспечивают сохранность элементов системы и предотвращают возможные аварии или поломки.
Общая сумма этих преимуществ позволяет значительно повысить эффективность работы тепловых электростанций и улучшить условия их эксплуатации, а также уменьшить негативное воздействие на окружающую среду.
Проблемы и решения в области водоснабжения на тепловых электростанциях
Одной из главных проблем водоснабжения на ТЭС является контроль качества воды. Большое количество механических примесей, химических веществ и органических веществ в воде может негативно сказываться на работе оборудования, а также приводить к понижению эффективности рекуперации теплоты. Для решения этой проблемы необходимо проводить постоянный мониторинг состава воды и проводить ее предварительную очистку перед подачей на электростанцию.
Еще одной проблемой является нестабильность подачи воды из источников. В зависимости от погодных условий, уровня водных резервуаров и состояния коммуникаций, подача воды на электростанцию может быть нерегулярной и недостаточной. Для решения этой проблемы необходимо обеспечить достаточное количество резервуаров для хранения воды и иметь запасные источники подачи, например, скважины или запасные водопроводы.
Также на тепловых электростанциях возникают проблемы с системами водоснабжения из-за несвоевременного проведения ремонтных работ. За счет интенсивной работы компоненты водоснабжения подвержены износу и необходимости замены или ремонта. Отсутствие своевременного обслуживания и ремонта может привести к авариям и простоям в работе электростанции. Поэтому необходимо проводить регулярный технический осмотр и профилактические работы по замене или улучшению оборудования в системах водоснабжения.
Перспективы развития систем водоснабжения на тепловых электростанциях
Одной из основных перспектив является повышение энергетической эффективности систем водоснабжения. Путем внедрения современных технологий, таких как системы рециркуляции, возможно уменьшить потери воды и энергии, что снизит затраты на эксплуатацию и улучшит общую эффективность работы электростанции.
Важным направлением развития является также снижение негативного влияния систем водоснабжения на окружающую среду. Внедрение современных методов очистки и рециркуляции воды позволит снизить выбросы загрязняющих веществ в окружающую среду и улучшить экологическую обстановку в районах, где расположены тепловые электростанции.
Другой перспективой развития является увеличение автоматизации систем водоснабжения. Внедрение современных систем контроля и управления позволит повысить надежность и безопасность работы системы, а также снизить риски возникновения аварийных ситуаций. Автоматизация также поможет улучшить оперативность реагирования на изменения в условиях эксплуатации.
Вопрос-ответ:
Какие системы водоснабжения используются на тепловых электростанциях?
Как работает система открытого охлаждения на тепловых электростанциях?
Как работает система закрытого охлаждения на тепловых электростанциях?
Как работает система водоснабжения на тепловых электростанциях?
Какие материалы используются для строительства систем водоснабжения на тепловых электростанциях?
Каким образом гарантируется надежность систем водоснабжения тепловых электростанций?
Какие основные проблемы могут возникать в системах водоснабжения тепловых электростанций?
Как происходит подбор системы водоснабжения для тепловой электростанции?
Какие функции выполняет система водоснабжения на тепловых электростанциях?
Какие основные компоненты входят в систему водоснабжения на тепловых электростанциях?
Видео:
ПРОСТЕЙШАЯ СИСТЕМА ВОДОСНАБЖЕНИЯ ДОМА И УЧАСТКА ПОД ДАВЛЕНИЕМ!
Как работает ТЭЦ Принцип работы тепловой электростанции
Курс "Водоснабжение и канализация". Урок 2. План систем холодного и горячего водоснабжения
-
Роль циркуляции воды в системе горячего водоснабжения — принципы работы и преимущества -
Основные требования к системам водоснабжения и канализации -
Как правильно подключить стиральные машины к водоснабжению — советы и рекомендации












